Mailing List lml@lancaironline.net Message #37349
From: Fred Moreno <fredmoreno@optusnet.com.au>
Sender: <marv@lancaironline.net>
Subject: Dual bus architecture
Date: Thu, 24 Aug 2006 13:37:21 -0400
To: <lml>

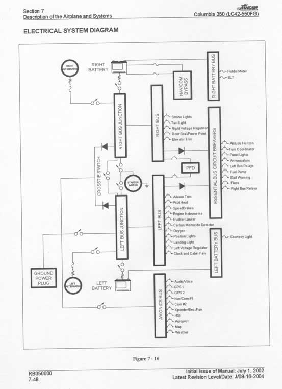
If you want to see an FAA-approved electrical system for an all-electric airplane, see the Columbia operator’s manual, available from Columbia Aircraft on line.  To save you the search, I printed, scanned, and attached the appropriate page.  There is a lot of wisdom embedded in this comparatively simple diagram.  When you see those big diodes, think of the low voltage drop Shotky diodes from Perehelion Designs.  “PFD” means “primary flight display.

 

Fred Moreno


--
No virus found in this outgoing message.
Checked by AVG Free Edition.
Version: 7.1.405 / Virus Database: 268.11.5/426 - Release Date: 23/08/2006

Subscribe (FEED) Subscribe (DIGEST) Subscribe (INDEX) Unsubscribe Mail to Listmaster